聯系我們
地 址:無錫市濱湖區胡埭鎮鴻翔村環鎮西路
電 話:0510-85590929
傳 真:0510-85590456
網 址:www.drknp.com
郵 箱:sales@wxkeju.com
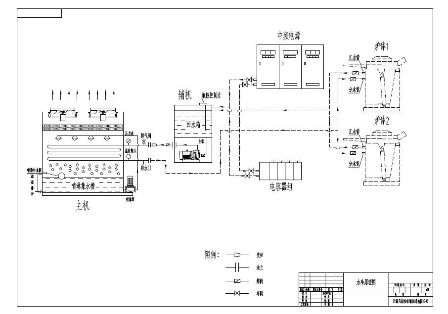
| 鋼廠及鑄造行業應用原理 |
閉式冷卻塔在鑄造行業和鋼廠主要是對爐體和電源進行冷卻,主要的冷卻流程是閉式冷卻塔出來的冷卻以后的內循環水,經過電容器組,在經過爐體,通過分水管進行水路的連接和分開,熱量主要是來自電源和爐體,在冷卻的時候可以講爐體和電源同時使用一臺冷卻塔進行冷卻,也可以使用兩臺閉式冷卻塔分開冷卻,分開冷卻和集體冷卻所能夠達到的效果是一樣的! |
| 上一頁:閉式冷卻水塔在中頻電爐行業中的應用 下一頁:液壓油(鍛造行業)冷卻應用閉式冷水塔 |
![]() |





