聯(lián)系我們
地 址:無錫市濱湖區(qū)胡埭鎮(zhèn)鴻翔村環(huán)鎮(zhèn)西路
電 話:0510-85590929
傳 真:0510-85590456
網(wǎng) 址:www.drknp.com
郵 箱:sales@wxkeju.com
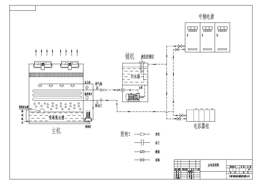
| 中(高)頻淬火系統(tǒng)(水冷原理圖) |
中(高)頻淬火系統(tǒng)冷卻,主要是為爐體和電源冷卻。使用閉式冷卻塔,可以為爐體和電源同事冷卻,也可以分開冷卻。冷卻的流程是冷卻水從內循環(huán)經(jīng)過爐體和電源,吸收熱量,水溫升高,高溫水通過輔機唄輸送到閉式冷卻塔的銅管冷凝器或者是不銹鋼管冷凝器當中循環(huán),經(jīng)過水泵加壓在盤管當中循環(huán)流動。冷卻噴淋水將噴淋水噴淋到冷卻盤管表面,通過金屬層于冷凝器內的高溫水進行熱交換,從而降低水的溫度,水溫降低以后在通過輸水管路進入到電源和爐體當中繼續(xù)循環(huán)吸收熱量,從而達到冷卻的目的! |
| 上一頁:液壓油(鍛造行業(yè))冷卻應用閉式冷水塔 下一頁:空壓機應用(閉式冷水塔)水冷卻原理流程 |
![]() |





